一、引言
金屬材料領域的60~70%是板材,金屬板材的大部分是經過沖壓加工制成成品。沖壓加工在國民經濟各個領域應用范圍相當廣泛。例如,在宇航,航空,軍工,機械,農機,電子,信息,鐵道,郵電,交通,化工,醫療器具,日用電器及輕工等部門里都有沖壓加工。
沖床就是一臺沖壓式壓力機。在國民生產中,沖壓工藝相對于傳統機械加工來說,有節約材料和能源,效率高,對操作者技術要求不高及通過各種模具應用可以做出機械加工所無法達到的產品這些優點。
二、工作原理
沖床之設計原理是將圓周運動轉換為直線運動,由主電動機出力,帶動飛輪,經離合器帶動齒輪、曲軸(或偏心齒輪)、連桿等運轉,來達成滑塊的直線運動,從主電動機到連桿的運動為圓周運動。連桿和滑塊之間需有圓周運動和直線運動的轉接點,其設計上大致有兩種機構,一種為球型,一種為銷型(圓柱型),經由這個機構將圓周運動轉換成滑塊的直線運動。
沖床對材料施以壓力,使其塑性變形,而得到所要求的外形與精度,因此必須配合一組模具(分上模與下模),將材料置于其間,由機器施加壓力,使其變形,加工時施加于材料之力所造成之反作用力,由沖床機械本體所吸收。
三、沖床的負載特性
電機作圓周運動,沖床下沖和上抬負載特性不同
1.沖床下沖利用飛輪的大慣性沖壓工件,此時馬達工作于發電機狀態, 通過變頻器產生反生電壓,造成直流電壓升高。
2.沖床上升拖動大慣性負載,負載較重,工作電流急劇上升。
總之:沖床負載電流沖擊大,直流電壓變化大。
四、變頻器的選擇
1.沖床設備沖擊電流大,建議變頻器放大一級使用,應選 用重負載型或者矢量控制變頻。
2.工作中產生回生電壓,變頻器需配剎車消耗裝置(小功率加剎車電阻,大功率需制動單元及電阻箱)
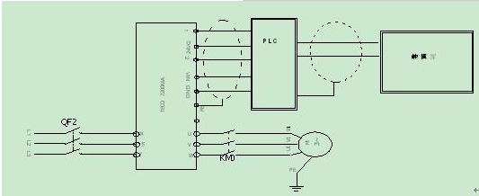
五、系統簡圖

六、系統注意事項
1.變頻器工作時會產生干擾,主要有:
(1)高頻輻射干擾
變頻器輸出含有較強的高次諧波,通常會使通訊或其他弱電控制信號發生錯誤。
(光電保護開關,旋轉編碼器,PLC與觸摸屏通訊)
(2)傳導干擾
由于馬達線存在對地電容,工作時容易在馬達上產生少量感應電。
2.干擾應對:
(1)應使馬達動力線與其他弱電控制線分離,或者將馬達線用金屬軟管屏蔽
(2)馬達及變頻器應分別可靠接地,切勿浮接于電器柜外殼上。
(3)降低載波頻率(Cn-34)
七、使用參數




發表評論